












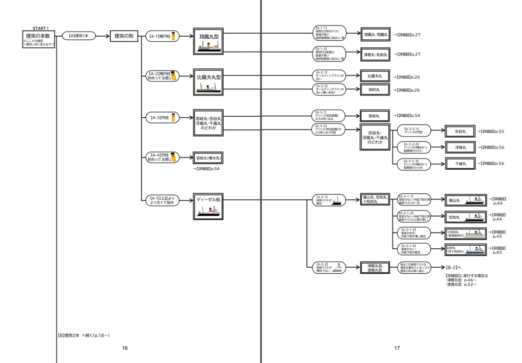
【C107新刊】 道南(函館)と本州(青森)を繋いできた鉄道連絡船こと、「青函連絡船」を外観から判別できるようになりたいぞ!というコンセプトの本。 青函連絡船の概説、ぱっと見ですぐ分かる識別ポイント表、煙突の本数から始まる判別チャート、各船の詳細図パートの四部構成。 【Ver1.1からのアップデートについて】 ①転属船(宗谷丸・景福丸など)を判別チャートに追加 ②詳細図パートを大幅に増量(新造配属船はほとんど載せました!) ③詳細図パートの津軽丸型については左舷図も追加(従来の右舷図と合わせて両舷を見れるようになりました・両舷の違いに特化した解説ページもあるよ☆) 全62ページ、フルカラー、栞のおまけ付き
もっと見る












